SteelLib
Первая в России энциклопедия по стальному строительству
Главная Печать
Сообщить об ошибке

Пространственная устойчивость каркаса. Конструкции ЛЛУ.

При проектировании многоэтажных каркасных зданий особое внимание уделяется оценке устойчивости каркаса.

Общая устойчивость зданий на стальном каркасе достигается следующими способами:

  • установкой связей (крестовых, портальных),
  • установкой диафрагм жесткости,
  • устройством ядер жесткости (лестничные клетки, лифтовые шахты и пр.),
  • устройством рам (жестких узлов сопряжения балок с колоннами и колонн с фундаментом).

Наиболее эффективным и простым способом обеспечения устойчивости является устройство так называемого связевого каркаса, горизонтальные перемещения которого ограничены работой диагональных связей, имеющих протяжённость на всю высоту здания.

Рисунок 7 Примеры связевого каркаса

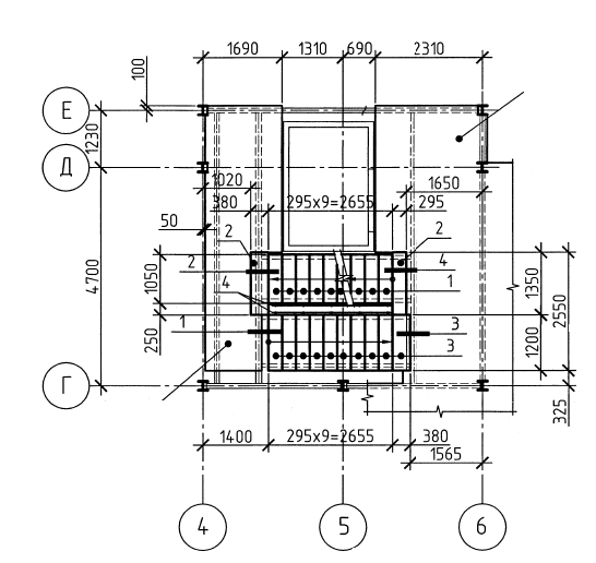
В жилом здании подобные связевые блоки необходимо скрывать в объёме внутренних и наружных стен, что достигается при простых планировочных решениях в зданиях коридорного (галерейного) типа. В таких случаях отсутствует необходимость устройства дополнительных вертикальных элементов жёсткости (железобетонных ядер жёсткости), и допускается возможность максимального использования элементов заводской готовности, в том числе для конструкций ЛЛУ. Каркас лестничных клеток может быть выполнен из стальных конструкций, а лифтовая шахта из сборных железобетонных.

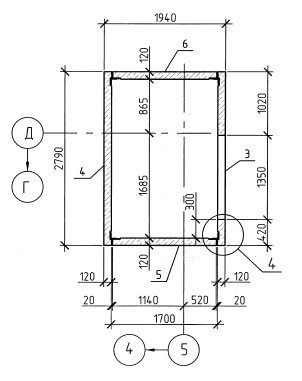
Рисунок 8 Пример компоновки ЛЛУ со сборной железобетонной шахтой лифта (фрагмент из рабочего чертежа)

Для устройства связей в конструкции стены может быть применено следующее решение:

Рис. 2. Устройство связей в межквартирных стенах

В этом решении применены пазогребневые гипсовые блоки толщиной 80 мм. Кладка выполняется с обеих сторон от крестовых связей, полости заполняются минеральной ватой.

Альтернативным решением ЛЛУ является устройство монолитных железобетонных стен лестничной клетки и лифтовой шахты. Этот способ повышения устойчивости здания позволяет полностью исключить, либо минимизировать количество связевых блоков, тем самым решая проблему скрытия связей в наружных/внутренних стенах. Особенно это актуально при сложных архитектурных планировках квартир, когда нерегулярность стен в плане не позволяет совместить стены со связями каркаса.

Рисунок 9 Пример многоэтажного стального каркаса с монолитным железобетонным ядром Эффект использования различных типов конструкций ЛЛУ

Показатели

Стальной каркас ЛЛУ и сборная ж.б. лифтовая шахта

Монолитный ж.б. каркас ЛЛУ

Дополнительные связи каркаса, либо рамные узлы

да

нет

Металлоёмкость каркаса

выше

ниже

Расход железобетонных конструкций

ниже

выше

Скорость монтажа каркаса

выше

ниже


Напишите нам
Подписаться на рассылку
Сообщить об ошибке